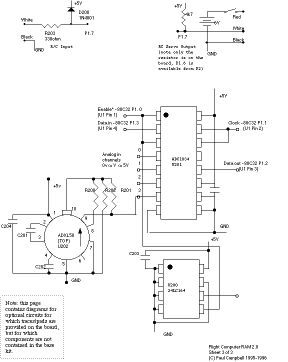
Taniwha Flight Computer 2.0 Sheet 3

Sheet 2

Back to home page

NOTE: the above diagram contains a mistake - pin 5 of U200 should really be connected to 80C32 P1.3 - the PC Board is correct